Apple may have canceled the Apple Car project, but it continues to be granted patents related to vehicles. The latest (number US 11964584 B2) is for an “Accessory Power Pack” for an electric car.
About the patent
The patent relates generally to electrical charging and specifically to use of an accessory power pack to improve charging rates and extend operational range in a moving object such as a vehicle. In the patent, Apple notes that a power-storing device in the form of a battery can be used in electric or hybrid-electric moving objects to generate driving force, either alone or in combination with an internal combustion engine. In a fully-electric moving object, the battery must be externally charged. In some examples, the external charge is supplied using equipment that converts alternating current (AC) electricity supplied from a 100 volt (V) to 120V outlet, such as an outlet found in a home or office supplied using an electricity grid, to direct current (DC) that is supplied to the battery in the moving object.
However, the charging rate using a 100V to 120V AC source can be slow, adding from 1-to-5 miles of range per hour of charging time to range. To support longer trips (such as 50, 100, or 200 miles), an extended charge time for the battery is required.
In other examples, a home or office can be fitted with a 200V to 240V outlet to improve charging rates to 10 to 60 miles added range per hour of charging time, but this can cost thousands of dollars to install. What’s more, Apple says that none of the 100V to 240V AC energy conversion equipment serves to extend the overall range of the moving object.
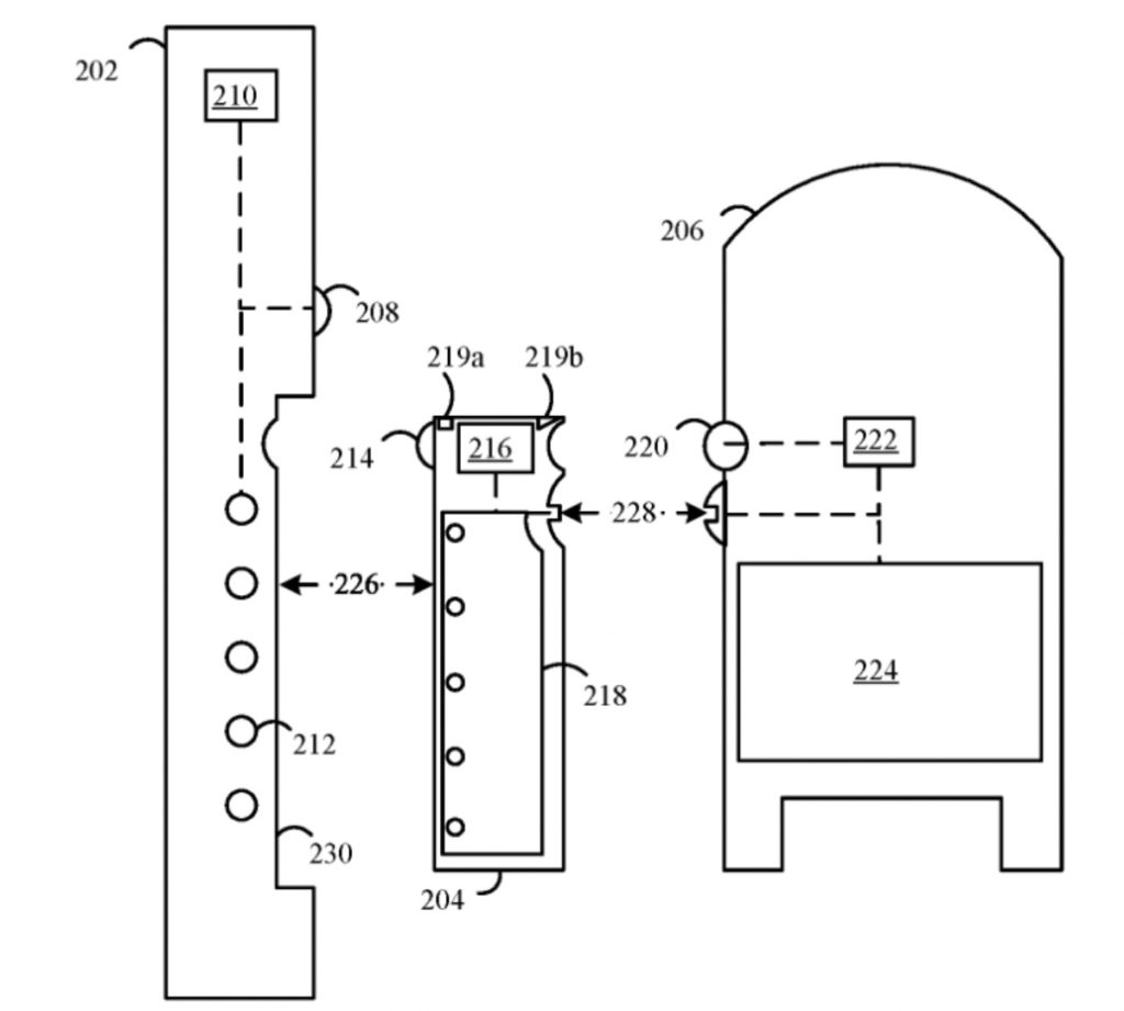
Apple’s patent is for a “power ecosystem” that involves a power interface on an electric car. It also involves an accessory power pack is that can be charged at a home or office, supply charge to the vehicle power interface, be secured to the vehicle, and send accessory sensor information captured by the accessory sensor to at the vehicle or the home/office charging system.
Summary of the patent
Here’s Apple’s abstract of the patent: “A power ecosystem is disclosed that includes a premises power interface associated with a premises, a moving object power interface associated with a moving object, and an accessory power pack comprising an accessory sensor. The accessory power pack is configured to receive an electrical charge from the premises power interface, supply an electrical charge to the moving object power interface, and be releasably secured to the moving object. The accessory power pack is configured to send accessory sensor information captured by the accessory sensor to at least one of the premises or the moving object.”
Article provided with permission from AppleWorld.Today

