Let the Apple Car rumors roll on. Apple has applied for a patent (number 20220072928) for a “vehicle thermal management system and heat exchangers.”
About the patent filing
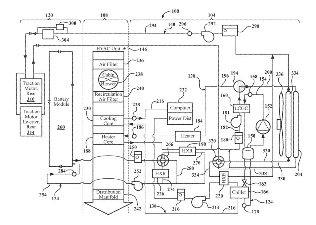
It involves a thermal management system and methods for thermal management include selective use of heat exchange between thermal loops for heating, cooling, battery, and refrigerant in order to increase temperature control and efficiency of a car’s thermal management system.
Battery-powered electric or hybrid vehicles have become an increasingly popular choice by consumers for their fuel efficiency and low impact on the environment. Apple says that with limits in technology on battery performance and consumer demand for maximum range between vehicle charging, there’s an increased need for more efficient power management systems, particularly in the area of vehicle thermal management.
Traditional electric and hybrid vehicles employed independent heating and cooling systems using dedicated heating and cooling devices to support the specific vehicle system. For example, if the vehicle battery system required heating at start up in cold temperatures, but cooling during extended operation for optimum battery efficiency, traditional vehicle battery systems employed dedicated heating and cooling devices to support the battery system.
These independent systems and dedicated components for each thermal management subsystem consume more power, are less efficient, and add complexity, packaging space, weight, and overall cost to the vehicle. Apple wants to do better when (if?) it releases an Apple-branded vehicle.
When might we see an Apple Car?
On. Nov. 18, Bloomberg reported that Apple is accelerating development on its “Apple Car.” The article says the electric vehicle will be self-driving and could roll out in 2025.
What’s more, in a note to clients — as noted by AppleInsider — investment bank Wedbush says Apple is likely to announce a strategic electric vehicle partnership.
Article provided with permission from AppleWorld.Today

