Let the Apple Car rumors roll on. Apple has been granted a patent (number 11,207,939) for a “vehicle thermal management system and heat exchangers.”
About the patent
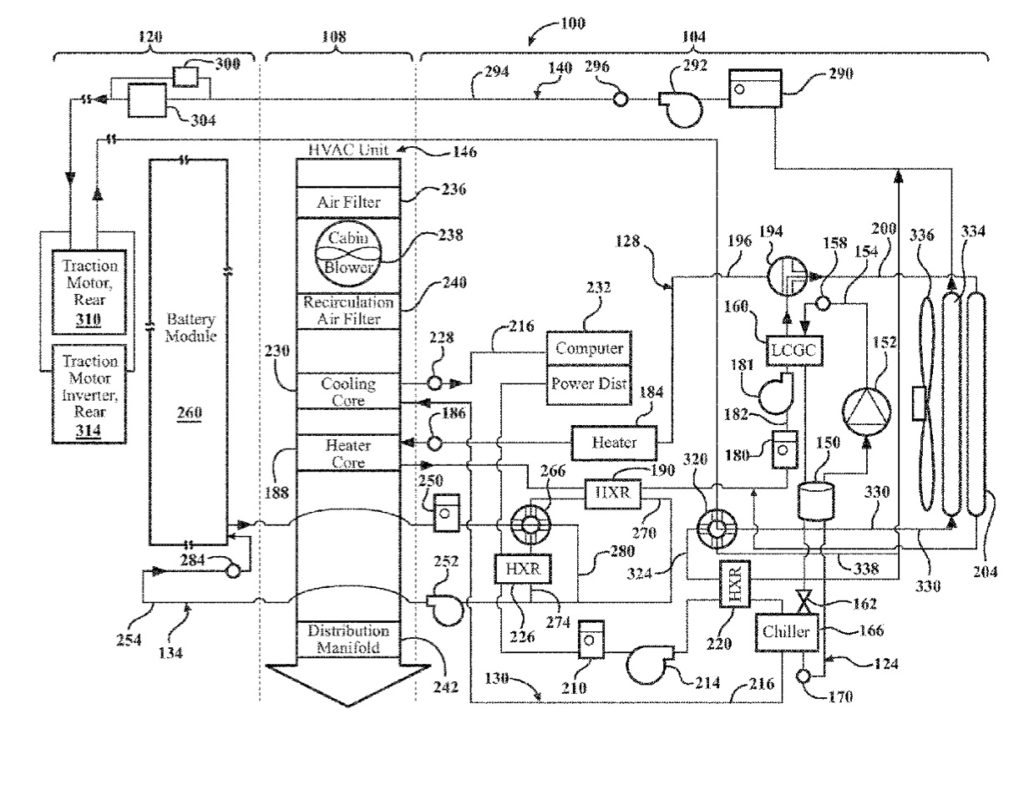
In the patent, the tech giant notes that battery-powered electric or hybrid vehicles have become an increasingly popular choice by consumers for their fuel efficiency and low impact on the environment. Apple says that with limits in technology on battery performance and consumer demand for maximum range between vehicle charging, there is an increased need for more efficient power management systems, particularly in the area of vehicle thermal management.
Traditional electric and hybrid vehicles employed independent heating and cooling systems using dedicated heating and cooling devices to support the specific vehicle system. For example, if the vehicle battery system required heating at start up in cold temperatures, but cooling during extended operation for optimum battery efficiency, traditional vehicle battery systems employed dedicated heating and cooling devices to support the battery system.
Apple says that these independent systems and dedicated components for each thermal management subsystem consume more power, are less efficient, and add complexity, packaging space, weight, and overall cost to the vehicle. Apple’s solution? “A vehicle thermal management system includes selective use of a liquid cooled gas cooler (LCGC) and conductive heat exchangers between heating, cooling, battery, and powertrain thermal management loops to increase temperature control and efficiency of the system.”
When might we see an Apple Car?
On. Nov. 18, Bloomberg reported that Apple is accelerating development on its “Apple Car.” The article says the electric vehicle will be self-driving and could roll out in 2025.
What’s more, in a note to clients — as noted by AppleInsider — investment bank Wedbush says Apple is likely to announce a strategic electric vehicle partnership in 2022 to lay the groundwork for an “Apple Car” release in 2025.
Article provided with permission from AppleWorld.Today

